BDM100電機保護器使用說明書
免責聲明:本網頁內容來自源于網絡共享,若無意中侵犯了您的知識產權或版權,我們深表歉意,煩請聯系我們,我們將在規定時間內給予刪除等相關處理。另外,此內容僅供瀏覽和參考之用,真實性請自行辨別,我公司不承擔任何責任!
如需PDF格式版本,請調出打印窗口,在選項中選擇“另存為PDF”!
感謝您選擇BDM100電機保護器產品,為了方便您選購和安全、正確、高效的使用本產品,請仔細閱讀本說明書并在使用時務必注意以下幾點:
注意:
1. 該裝置必須有專業人員進行安裝與檢修;
2. 在對該裝置進行任何外問接線操作前、必須切斷輸入信號和電源;
3. 使用合適的電壓檢測裝置來確定該裝置各部有無電壓;
4. 提供給該裝置的參數需在額定范圍內;
5. 給裝置上電時確認電源是否符合該裝置的工作電壓范圍;
6. 檢修時請確認電閘已經拉下,并確認無電;


一、概述
BDM100電機保護器具有抗干擾能力強、工作作穩定可靠、精度高、保護參數設定簡單方便和數字化、智能化、網絡化等特點??蓾M足更高層次用戶的要求。可作過載輕載、缺相、過壓、欠壓、堵轉、短路、漏電、及三相電流不平衡保護和多方啟??刂疲緳C具有RS-485遠程通訊接口和4- 20mA模擬量輸出接口,方便的和PLC、DCS及后臺機組成網絡系統。
二、外型尺寸
2.1.分體式安裝方式及開孔尺寸(單位:mm)

分體連接線默認長度:3 米。
2.2一體式(整體式)安裝方式及 尺寸(單位:mm)

三、技術參數
1、反時限保護:本保護裝置具有過流反時限延時保護功能。
2、過流保護:保護電流可任意設定,電流值大于設定值時,按動作特性曲線動作。
3、斷相保護:電動機電源斷相時(出產時三相電流不平衡值設為60%可根據用戶要求設定),保護裝裝置在3秒內動作。
4、堵轉保護:當電動機運行電流大于設定值5倍時,保護裝置在5秒內動作。
5、漏電(接地)保護:漏電電流大于設定值時保護裝置在3秒內動作。
6、短路保護:任意一相電流達到8le電流時,保護裝置在2秒內動作。
7、啟動延時時間: 1~255秒可調。
8、4- 20mA電流輸出精度: 0.3%6F.S
9、輸出繼電器觸頭容量: 250VAC7A。
10、電流顯示誤差:≤1.5%。
11、具有啟動延時功能:避開啟動大電流和過電流動作時間分開。
12、具有RS485遠程通信接口,能有遠程數據設定、控制查詢等,于上位機組成網絡保護監控系統。

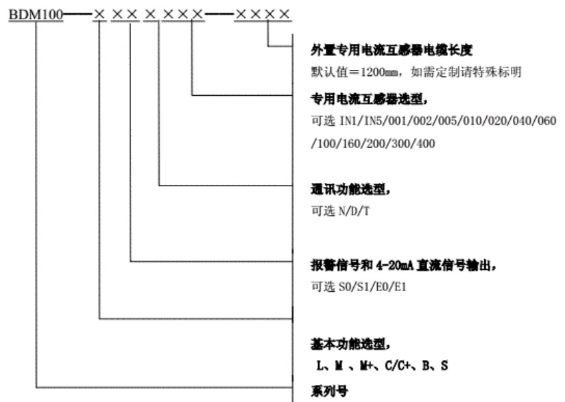
示例:BDM100-ME1D010-1200 為帶有基本保護功能,有4-20mA直流信號輸出并具有報警信號輸出,具備通信功能,外置專用電流互感器的額定輸入電流為10A,電纜長度為1200mm。
注:
E和S區分有無4-20mA 信號輸出(E代表帶4-20mA,S代表不帶4-20mA);
0和1區分有無告警信號輸出(0代表不帶告警,1代表帶告警);
N代表無通訊功能 D代表帶通訊功能 T代表帶遙控功能;
IN代表互感器內置,可直接通入1A或者5A電流,外置直接輸入互感器額定輸入既可;
四、安裝與接線


5~25A、20~ 100A、90~ 200A電流規格為一次電流穿過保護器小于5A需穿保護器5次

300A、400A、500A、600A、800A電流規格一次電流穿過變比為5A的電流互感器,互感器出線端進入保護器,并在保護器上繞5匝
注:變比為1A的電流互感器時,互感器出線端進入保護器,并在保護器上電流傳感器上繞10匝。
典型接線示例:

五、編程與使用
5.1面板說明

5.2狀態說明

5.3故障代碼

5.4編程說明

六、通訊部分
5.1 RS485通訊接線

儀表提供一個RS485通訊接口,采用MODBUS_ RTU通訊規約。
在一條通訊線路上可以同時連接32臺或更多儀表,每臺儀表應設置線路內唯一的通訊地址。通訊連接應使用帶有銅網的屏蔽雙絞線,線徑不小于0.5mm。布線時應使通訊線遠離強電電纜或其他強電場環境,大傳輸距離為更是長達1200米。
| 設置項 | 參數項 |
| 通訊地址 | 1-247 |
| 波特率 | 2400、4800、9600 |
| 數據位 | 2位 |
| 停止位 | 1位 |
| 校驗位 | 無校驗 |
注:通訊協議請聯系我司獲??;
七、注意事項
1、BDM100電機保護器安裝接線時,應按各接線端子用途正確連接無誤,接觸良好。
2、BDM100電機保護器的工作電源應接在控制回路上,并注意標稱電壓與實際電壓相符合。
3、各項保護設定值應正確無誤,不用的選項應放棄設定。
4、根據電動機的額定電流值,選擇相應規格的保護裝置。
5、分體式的監控保護裝置不要將不同編號的互感器和顯示部分共同使用。
6、保護裝置配用電流變比互感器時,若設備現場或控制室需電流表顯示時,可另配一個電流互感器,不然對配帶電流表的那相電流顯示會有影響。
7、監控保護裝置模擬量DC4-20mA接口輸出量( 20mA對應值)應與連接設備相匹配。
